BOSCH Leitungshalter | Ersatzteile für GCM 12 | 2610910756

Artikelnummer: EB-0601B21014-2610910756

Position: 7

Marke: BOSCH


Bitte Kompatibilität prüfen!

Bitte prüfen Sie unbedingt die 10-stellige Typennummer Ihrer Maschine / Ihres Gerätes. Das Ersatzteil ist nur kompatibel, wenn Sie die Typennummer Ihrer Maschine in der unten stehenden Produktbeschreibung finden.

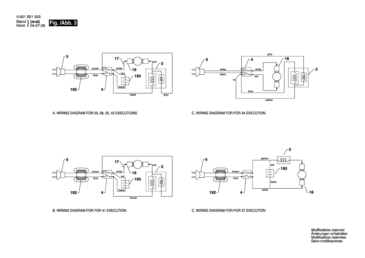
Bitte prüfen Sie ebenfalls detailliert die Explosionszeichnung mit Ihrem Artikelwunsch und der jeweiligen Pos-Nummer.

Alle Elemente, welche vom schwarzen Strich der Pos-Nummer ausgehend berührt / erfasst werden, gehören zu dieser Pos-Nummer und somit zu diesem Artikel. Jede Pos-Nummer ist ein eigenständiger Artikel, welchen Sie in der Auflistung finden.

Sie erhalten stets die aktuellste, neueste Produktversion zu der gewählten Pos-Nummer seitens des Herstellers. Es kann daher je nach Gerätealter vorkommen, dass Sie ggf. weitere, zugehörige Elemente, welche an diese Pos-Nummer grenzen, ebenfalls mittauschen müssen.

Nähere Informationen finden Sie unter dem Link
Hinweise zu Ihrer BOSCH Ersatzteilsuche

Preisübersicht

Einzelpreis: 3,94 €* (Brutto: 4,69 €)
Gesamtpreis: 3,94 €* 
Position:

Lieferzeit: 5 Werktage


Beschreibung

  • Leitungshalter
  • Original Bosch Zubehör / BOSCH Ersatzteil (2610910756)
  • im Gerät verbaut: 1
Dieses BOSCH Ersatzteil ist mit folgendem Gerät und Modell kompatibel:
  • BOSCH Gerätename: GCM 12
  • BOSCH Explosionszeichnung: Position 7
  • BOSCH Typennummer: 0601B21014
  • BOSCH Typennummer alternative Schreibweisen: 0 601 B21 014, 0601 B21 014, 0.601.B21.014, 0-601-B21-014
    Bitte prüfen Sie diese Typennummer auf Ihrem Gerät um die Kompatibilität des BOSCH Ersatzteils zu gewährleisten.
Weitere BOSCH Ersatzteile des Gerätes GCM 12 (Kapp-/Zugsäge) mit der Typennummer 0601B21014 finden Sie in der nachfolgenden Darstellung und im Dropdown zu Ihrer Auswahl:

Pos.
1
BOSCH Motorgehäuse | Ersatzteile für GCM 12 | 2610967440
Hersteller: BOSCH
Artikelnummer: EB-0601B21014-2610967440
nur Informationsartikel
Nie mehr lieferbar
keine Alternativen
Pos.
4/1
BOSCH Schraube | Ersatzteile für GCM 12 | 2610358901
Hersteller: BOSCH
Artikelnummer: EB-0601B21014-2610358901
Netto: 3,94 € zzgl. MwSt.
zzgl. 6,90 € Versand (brutto)
einmalig pro Bestellung

Lieferzeit: 5 Werktage

Pos.
2
BOSCH Stator | Ersatzteile für GCM 12 | 2610020976
Hersteller: BOSCH
Artikelnummer: EB-0601B21014-2610020976
nur Informationsartikel
Nie mehr lieferbar
keine Alternativen
Pos.
3
BOSCH Rotor | Ersatzteile für GCM 12 | 2610020934
Hersteller: BOSCH
Artikelnummer: EB-0601B21014-2610020934
nur Informationsartikel
Nie mehr lieferbar
keine Alternativen
Pos.
4
BOSCH Ein/Aus-Schalter | Ersatzteile für GCM 12 | 1609902612
Hersteller: BOSCH
Artikelnummer: EB-0601B21014-1609902612
nur Informationsartikel
Nie mehr lieferbar
keine Alternativen
Pos.
5
BOSCH Netzanschlussleitung | Ersatzteile für GCM 12 | 1619P03472
Hersteller: BOSCH
Artikelnummer: EB-0601B21014-1619P03472
Netto: 21,23 € zzgl. MwSt.
zzgl. 6,90 € Versand (brutto)
einmalig pro Bestellung

Lieferzeit: 5 Werktage

Pos.
6
BOSCH Tülle | Ersatzteile für GCM 12 | 2610911464
Hersteller: BOSCH
Artikelnummer: EB-0601B21014-2610911464
nur Informationsartikel
Nie mehr lieferbar
keine Alternativen
Pos.
7
BOSCH Leitungshalter | Ersatzteile für GCM 12 | 2610910756
Hersteller: BOSCH
Artikelnummer: EB-0601B21014-2610910756
Netto: 3,94 € zzgl. MwSt.
zzgl. 6,90 € Versand (brutto)
einmalig pro Bestellung

Lieferzeit: 5 Werktage

Pos.
8
BOSCH Scheibe | Ersatzteile für GCM 12 | 2610911450
Hersteller: BOSCH
Artikelnummer: EB-0601B21014-2610911450
Netto: 3,63 € zzgl. MwSt.
zzgl. 6,90 € Versand (brutto)
einmalig pro Bestellung

Lieferzeit: 5 Werktage

Pos.
9
BOSCH Firmenschild | Ersatzteile für GCM 12 | 1609902639
Hersteller: BOSCH
Artikelnummer: EB-0601B21014-1609902639
nur Informationsartikel
Nie mehr lieferbar
keine Alternativen
Pos.
12
BOSCH Lagerhülse | Ersatzteile für GCM 12 | 2610911485
Hersteller: BOSCH
Artikelnummer: EB-0601B21014-2610911485
nur Informationsartikel
Nie mehr lieferbar
keine Alternativen
Pos.
13
BOSCH Rillenkugellager 6200-2Z DIN 625 | Ersatzteile für GCM 12 | 1900905232
Hersteller: BOSCH
Artikelnummer: EB-0601B21014-1900905232
Netto: 19,18 € zzgl. MwSt.
zzgl. 6,90 € Versand (brutto)
einmalig pro Bestellung

Lieferzeit: 5 Werktage

Pos.
14
BOSCH Rillenkugellager | Ersatzteile für GCM 12 | 1609902600
Hersteller: BOSCH
Artikelnummer: EB-0601B21014-1609902600
nur Informationsartikel
Nie mehr lieferbar
keine Alternativen
Pos.
15
BOSCH Winkelmesser | Ersatzteile für GCM 12 | 2610911486
Hersteller: BOSCH
Artikelnummer: EB-0601B21014-2610911486
nur Informationsartikel
Nie mehr lieferbar
keine Alternativen
Pos.
16
BOSCH Bürstenhalter | Ersatzteile für GCM 12 | 2610911488
Hersteller: BOSCH
Artikelnummer: EB-0601B21014-2610911488
nur Informationsartikel
Nie mehr lieferbar
keine Alternativen
Pos.
17
BOSCH Kabel | Ersatzteile für GCM 12 | 1609203H39
Hersteller: BOSCH
Artikelnummer: EB-0601B21014-1609203H39
nur Informationsartikel
Nie mehr lieferbar
keine Alternativen
Pos.
18
BOSCH Elektr Leitung | Ersatzteile für GCM 12 | 1609902623
Hersteller: BOSCH
Artikelnummer: EB-0601B21014-1609902623
nur Informationsartikel
Nie mehr lieferbar
keine Alternativen
Pos.
19
BOSCH Luftleitring | Ersatzteile für GCM 12 | 2610911477
Hersteller: BOSCH
Artikelnummer: EB-0601B21014-2610911477
nur Informationsartikel
Nie mehr lieferbar
keine Alternativen
Pos.
20
BOSCH Getriebegehäuse | Ersatzteile für GCM 12 | 2610911474
Hersteller: BOSCH
Artikelnummer: EB-0601B21014-2610911474
nur Informationsartikel
Nie mehr lieferbar
keine Alternativen
Pos.
21
BOSCH Deckel | Ersatzteile für GCM 12 | 2610911487
Hersteller: BOSCH
Artikelnummer: EB-0601B21014-2610911487
nur Informationsartikel
Nie mehr lieferbar
keine Alternativen
Pos.
22
BOSCH Lagerflansch | Ersatzteile für GCM 12 | 2610911479
Hersteller: BOSCH
Artikelnummer: EB-0601B21014-2610911479
nur Informationsartikel
Nie mehr lieferbar
keine Alternativen
Pos.
23
BOSCH Schraube | Ersatzteile für GCM 12 | 2610911452
Hersteller: BOSCH
Artikelnummer: EB-0601B21014-2610911452
Netto: 3,63 € zzgl. MwSt.
zzgl. 6,90 € Versand (brutto)
einmalig pro Bestellung

Lieferzeit: 5 Werktage

Pos.
25
BOSCH Schraube | Ersatzteile für GCM 12 | 2610910785
Hersteller: BOSCH
Artikelnummer: EB-0601B21014-2610910785
Netto: 3,63 € zzgl. MwSt.
zzgl. 6,90 € Versand (brutto)
einmalig pro Bestellung

Lieferzeit: 5 Werktage

Pos.
26
BOSCH Federdraht | Ersatzteile für GCM 12 | 2610910754
Hersteller: BOSCH
Artikelnummer: EB-0601B21014-2610910754
Netto: 3,63 € zzgl. MwSt.
zzgl. 6,90 € Versand (brutto)
einmalig pro Bestellung

Lieferzeit: 5 Werktage

Pos.
28
BOSCH Federscheibe | Ersatzteile für GCM 12 | 2610910046
Hersteller: BOSCH
Artikelnummer: EB-0601B21014-2610910046
Netto: 3,60 € zzgl. MwSt.
zzgl. 6,90 € Versand (brutto)
einmalig pro Bestellung

Lieferzeit: 5 Werktage

Pos.
29
BOSCH Schraube | Ersatzteile für GCM 12 | 2615296765
Hersteller: BOSCH
Artikelnummer: EB-0601B21014-2615296765
nur Informationsartikel
Nie mehr lieferbar
keine Alternativen
Pos.
30
BOSCH Schalterknopf | Ersatzteile für GCM 12 | 2610910827
Hersteller: BOSCH
Artikelnummer: EB-0601B21014-2610910827
Netto: 6,70 € zzgl. MwSt.
zzgl. 6,90 € Versand (brutto)
einmalig pro Bestellung

Lieferzeit: 5 Werktage

Pos.
31
BOSCH Schraube | Ersatzteile für GCM 12 | 2610355337
Hersteller: BOSCH
Artikelnummer: EB-0601B21014-2610355337
Netto: 5,19 € zzgl. MwSt.
zzgl. 6,90 € Versand (brutto)
einmalig pro Bestellung

Lieferzeit: 5 Werktage

Pos.
32
BOSCH Schraube | Ersatzteile für GCM 12 | 2610911458
Hersteller: BOSCH
Artikelnummer: EB-0601B21014-2610911458
nur Informationsartikel
Nie mehr lieferbar
keine Alternativen
Pos.
33
BOSCH Zahnrad | Ersatzteile für GCM 12 | 1609203G68
Hersteller: BOSCH
Artikelnummer: EB-0601B21014-1609203G68
nur Informationsartikel
Nie mehr lieferbar
keine Alternativen
Pos.
34
BOSCH Kugellager | Ersatzteile für GCM 12 | 2610910789
Hersteller: BOSCH
Artikelnummer: EB-0601B21014-2610910789
Netto: 10,92 € zzgl. MwSt.
zzgl. 6,90 € Versand (brutto)
einmalig pro Bestellung

Lieferzeit: 5 Werktage

Pos.
35
BOSCH Kugellager | Ersatzteile für GCM 12 | 2610910787
Hersteller: BOSCH
Artikelnummer: EB-0601B21014-2610910787
Netto: 9,95 € zzgl. MwSt.
zzgl. 6,90 € Versand (brutto)
einmalig pro Bestellung

Lieferzeit: 5 Werktage

Pos.
36
BOSCH Hebel | Ersatzteile für GCM 12 | 2610990525
Hersteller: BOSCH
Artikelnummer: EB-0601B21014-2610990525
nur Informationsartikel
Nie mehr lieferbar
keine Alternativen
Pos.
37
BOSCH Kragen | Ersatzteile für GCM 12 | 2610910849
Hersteller: BOSCH
Artikelnummer: EB-0601B21014-2610910849
nur Informationsartikel
Nie mehr lieferbar
keine Alternativen
Pos.
38
BOSCH Sicherungsblech | Ersatzteile für GCM 12 | 2610910821
Hersteller: BOSCH
Artikelnummer: EB-0601B21014-2610910821
nur Informationsartikel
Nie mehr lieferbar
keine Alternativen
Pos.
40
BOSCH Scheibe | Ersatzteile für GCM 12 | 2610908270
Hersteller: BOSCH
Artikelnummer: EB-0601B21014-2610908270
Netto: 3,60 € zzgl. MwSt.
zzgl. 6,90 € Versand (brutto)
einmalig pro Bestellung

Lieferzeit: 5 Werktage

Pos.
44
BOSCH Winkelgelenk | Ersatzteile für GCM 12 | 1609902604
Hersteller: BOSCH
Artikelnummer: EB-0601B21014-1609902604
Netto: 39,11 € zzgl. MwSt.
zzgl. 6,90 € Versand (brutto)
einmalig pro Bestellung

Lieferzeit: 5 Werktage

Pos.
45
BOSCH Handgriff | Ersatzteile für GCM 12 | 2610967445
Hersteller: BOSCH
Artikelnummer: EB-0601B21014-2610967445
nur Informationsartikel
Nie mehr lieferbar
keine Alternativen
Pos.
46
BOSCH Abdeckstift | Ersatzteile für GCM 12 | 2610910761
Hersteller: BOSCH
Artikelnummer: EB-0601B21014-2610910761
nur Informationsartikel
Nie mehr lieferbar
keine Alternativen
Pos.
47
BOSCH Sicherungsmutter | Ersatzteile für GCM 12 | 1609203G71
Hersteller: BOSCH
Artikelnummer: EB-0601B21014-1609203G71
nur Informationsartikel
Nie mehr lieferbar
keine Alternativen
Pos.
48
BOSCH Kabelklemme | Ersatzteile für GCM 12 | 2610990504
Hersteller: BOSCH
Artikelnummer: EB-0601B21014-2610990504
Netto: 3,63 € zzgl. MwSt.
zzgl. 6,90 € Versand (brutto)
einmalig pro Bestellung

Lieferzeit: 5 Werktage

Pos.
49
BOSCH Schraube | Ersatzteile für GCM 12 | 2610355338
Hersteller: BOSCH
Artikelnummer: EB-0601B21014-2610355338
Netto: 3,94 € zzgl. MwSt.
zzgl. 6,90 € Versand (brutto)
einmalig pro Bestellung

Lieferzeit: 5 Werktage

Pos.
50
BOSCH Grundplatte | Ersatzteile für GCM 12 | 1609902605
Hersteller: BOSCH
Artikelnummer: EB-0601B21014-1609902605
nur Informationsartikel
Nie mehr lieferbar
keine Alternativen
Pos.
51
BOSCH Stab | Ersatzteile für GCM 12 | 2610910757
Hersteller: BOSCH
Artikelnummer: EB-0601B21014-2610910757
nur Informationsartikel
Nie mehr lieferbar
keine Alternativen
Pos.
52
BOSCH Haltebolzen | Ersatzteile für GCM 12 | 2610910768
Hersteller: BOSCH
Artikelnummer: EB-0601B21014-2610910768
nur Informationsartikel
Nie mehr lieferbar
keine Alternativen
Pos.
53
BOSCH Druckfeder | Ersatzteile für GCM 12 | 2610910765
Hersteller: BOSCH
Artikelnummer: EB-0601B21014-2610910765
Netto: 3,63 € zzgl. MwSt.
zzgl. 6,90 € Versand (brutto)
einmalig pro Bestellung

Lieferzeit: 5 Werktage

Pos.
54
BOSCH Spannhebel | Ersatzteile für GCM 12 | 2610910838
Hersteller: BOSCH
Artikelnummer: EB-0601B21014-2610910838
nur Informationsartikel
Nie mehr lieferbar
keine Alternativen
Pos.
55
BOSCH Zahnscheibe | Ersatzteile für GCM 12 | 1609203G72
Hersteller: BOSCH
Artikelnummer: EB-0601B21014-1609203G72
nur Informationsartikel
Nie mehr lieferbar
keine Alternativen
Pos.
56
BOSCH Zapfen | Ersatzteile für GCM 12 | 2610910848
Hersteller: BOSCH
Artikelnummer: EB-0601B21014-2610910848
Netto: 3,63 € zzgl. MwSt.
zzgl. 6,90 € Versand (brutto)
einmalig pro Bestellung

Lieferzeit: 5 Werktage

Pos.
57
BOSCH Zwischenplatte | Ersatzteile für GCM 12 | 2610910837
Hersteller: BOSCH
Artikelnummer: EB-0601B21014-2610910837
nur Informationsartikel
Nie mehr lieferbar
keine Alternativen
Pos.
58
BOSCH Bolzen | Ersatzteile für GCM 12 | 2610910769
Hersteller: BOSCH
Artikelnummer: EB-0601B21014-2610910769
nur Informationsartikel
Nie mehr lieferbar
keine Alternativen
Pos.
59
BOSCH Zapfen | Ersatzteile für GCM 12 | 2610910842
Hersteller: BOSCH
Artikelnummer: EB-0601B21014-2610910842
Netto: 5,67 € zzgl. MwSt.
zzgl. 6,90 € Versand (brutto)
einmalig pro Bestellung

Lieferzeit: 5 Werktage

Pos.
60
BOSCH Sperrstift | Ersatzteile für GCM 12 | 2610911484
Hersteller: BOSCH
Artikelnummer: EB-0601B21014-2610911484
nur Informationsartikel
Nie mehr lieferbar
keine Alternativen
Pos.
61
BOSCH Feder | Ersatzteile für GCM 12 | 2610910770
Hersteller: BOSCH
Artikelnummer: EB-0601B21014-2610910770
Netto: 3,63 € zzgl. MwSt.
zzgl. 6,90 € Versand (brutto)
einmalig pro Bestellung

Lieferzeit: 5 Werktage

Pos.
62
BOSCH Schraube | Ersatzteile für GCM 12 | 2610910781
Hersteller: BOSCH
Artikelnummer: EB-0601B21014-2610910781
nur Informationsartikel
Nie mehr lieferbar
keine Alternativen
Pos.
63
BOSCH Schraube | Ersatzteile für GCM 12 | 1609203G73
Hersteller: BOSCH
Artikelnummer: EB-0601B21014-1609203G73
Netto: 3,63 € zzgl. MwSt.
zzgl. 6,90 € Versand (brutto)
einmalig pro Bestellung

Lieferzeit: 5 Werktage

Pos.
64
BOSCH Bolzen | Ersatzteile für GCM 12 | 2610910796
Hersteller: BOSCH
Artikelnummer: EB-0601B21014-2610910796
Netto: 4,82 € zzgl. MwSt.
zzgl. 6,90 € Versand (brutto)
einmalig pro Bestellung

Lieferzeit: 5 Werktage

Pos.
65
BOSCH Anschlag | Ersatzteile für GCM 12 | 2610910750
Hersteller: BOSCH
Artikelnummer: EB-0601B21014-2610910750
Netto: 3,60 € zzgl. MwSt.
zzgl. 6,90 € Versand (brutto)
einmalig pro Bestellung

Lieferzeit: 5 Werktage

Pos.
66
BOSCH Scheibe | Ersatzteile für GCM 12 | 2610911465
Hersteller: BOSCH
Artikelnummer: EB-0601B21014-2610911465
nur Informationsartikel
Nie mehr lieferbar
keine Alternativen
Pos.
67
BOSCH O-Ring | Ersatzteile für GCM 12 | 2610910788
Hersteller: BOSCH
Artikelnummer: EB-0601B21014-2610910788
nur Informationsartikel
Nie mehr lieferbar
keine Alternativen
Pos.
68
BOSCH Mutter | Ersatzteile für GCM 12 | 2610910783
Hersteller: BOSCH
Artikelnummer: EB-0601B21014-2610910783
nur Informationsartikel
Nie mehr lieferbar
keine Alternativen
Pos.
69
BOSCH Schraube | Ersatzteile für GCM 12 | 2615297323
Hersteller: BOSCH
Artikelnummer: EB-0601B21014-2615297323
nur Informationsartikel
Nie mehr lieferbar
keine Alternativen
Pos.
71
BOSCH Schraube | Ersatzteile für GCM 12 | 2610910790
Hersteller: BOSCH
Artikelnummer: EB-0601B21014-2610910790
nur Informationsartikel
Nie mehr lieferbar
keine Alternativen
Pos.
72
BOSCH Mutter | Ersatzteile für GCM 12 | 2610910791
Hersteller: BOSCH
Artikelnummer: EB-0601B21014-2610910791
nur Informationsartikel
Nie mehr lieferbar
keine Alternativen
Pos.
73
BOSCH Schraube | Ersatzteile für GCM 12 | 2610911451
Hersteller: BOSCH
Artikelnummer: EB-0601B21014-2610911451
Netto: 3,63 € zzgl. MwSt.
zzgl. 6,90 € Versand (brutto)
einmalig pro Bestellung

Lieferzeit: 5 Werktage

Pos.
74
BOSCH Schraube | Ersatzteile für GCM 12 | 2610911460
Hersteller: BOSCH
Artikelnummer: EB-0601B21014-2610911460
nur Informationsartikel
Nie mehr lieferbar
keine Alternativen
Pos.
75
BOSCH Gewindestift | Ersatzteile für GCM 12 | 2610910786
Hersteller: BOSCH
Artikelnummer: EB-0601B21014-2610910786
Netto: 3,60 € zzgl. MwSt.
zzgl. 6,90 € Versand (brutto)
einmalig pro Bestellung

Lieferzeit: 5 Werktage

Pos.
76
BOSCH Hülse | Ersatzteile für GCM 12 | 2610910751
Hersteller: BOSCH
Artikelnummer: EB-0601B21014-2610910751
nur Informationsartikel
Nie mehr lieferbar
keine Alternativen
Pos.
77
BOSCH Mutter | Ersatzteile für GCM 12 | 2610910760
Hersteller: BOSCH
Artikelnummer: EB-0601B21014-2610910760
nur Informationsartikel
Nie mehr lieferbar
keine Alternativen
Pos.
78
BOSCH Schraube | Ersatzteile für GCM 12 | 2610910797
Hersteller: BOSCH
Artikelnummer: EB-0601B21014-2610910797
Netto: 3,63 € zzgl. MwSt.
zzgl. 6,90 € Versand (brutto)
einmalig pro Bestellung

Lieferzeit: 5 Werktage

Pos.
79
BOSCH Mutter | Ersatzteile für GCM 12 | 1609203G74
Hersteller: BOSCH
Artikelnummer: EB-0601B21014-1609203G74
Netto: 3,60 € zzgl. MwSt.
zzgl. 6,90 € Versand (brutto)
einmalig pro Bestellung

Lieferzeit: 5 Werktage

Pos.
80
BOSCH Schraube | Ersatzteile für GCM 12 | 1609203G75
Hersteller: BOSCH
Artikelnummer: EB-0601B21014-1609203G75
nur Informationsartikel
Nie mehr lieferbar
keine Alternativen
Pos.
81
BOSCH Schraube | Ersatzteile für GCM 12 | 2610910784
Hersteller: BOSCH
Artikelnummer: EB-0601B21014-2610910784
nur Informationsartikel
Nie mehr lieferbar
keine Alternativen
Pos.
82
BOSCH Federscheibe | Ersatzteile für GCM 12 | 2610911455
Hersteller: BOSCH
Artikelnummer: EB-0601B21014-2610911455
nur Informationsartikel
Nie mehr lieferbar
keine Alternativen
Pos.
83
BOSCH Scheibe | Ersatzteile für GCM 12 | 2610910779
Hersteller: BOSCH
Artikelnummer: EB-0601B21014-2610910779
Netto: 3,63 € zzgl. MwSt.
zzgl. 6,90 € Versand (brutto)
einmalig pro Bestellung

Lieferzeit: 5 Werktage

Pos.
84
BOSCH Scheibe | Ersatzteile für GCM 12 | 1609902582
Hersteller: BOSCH
Artikelnummer: EB-0601B21014-1609902582
nur Informationsartikel
Nie mehr lieferbar
keine Alternativen
Pos.
86
BOSCH Schraube M 8x0.8-10 | Ersatzteile für GCM 12 | 2610911466
Hersteller: BOSCH
Artikelnummer: EB-0601B21014-2610911466
nur Informationsartikel
Nie mehr lieferbar
keine Alternativen
Pos.
87
BOSCH Unterlegscheibe | Ersatzteile für GCM 12 | 2610355304
Hersteller: BOSCH
Artikelnummer: EB-0601B21014-2610355304
nur Informationsartikel
Nie mehr lieferbar
keine Alternativen
Pos.
88
BOSCH Schraube | Ersatzteile für GCM 12 | 2610910762
Hersteller: BOSCH
Artikelnummer: EB-0601B21014-2610910762
Netto: 5,67 € zzgl. MwSt.
zzgl. 6,90 € Versand (brutto)
einmalig pro Bestellung

Lieferzeit: 5 Werktage

Pos.
89
BOSCH Hülse | Ersatzteile für GCM 12 | 2610910766
Hersteller: BOSCH
Artikelnummer: EB-0601B21014-2610910766
Netto: 6,15 € zzgl. MwSt.
zzgl. 6,90 € Versand (brutto)
einmalig pro Bestellung

Lieferzeit: 5 Werktage

Pos.
90
BOSCH Unterlegscheibe | Ersatzteile für GCM 12 | 2610355264
Hersteller: BOSCH
Artikelnummer: EB-0601B21014-2610355264
Netto: 4,53 € zzgl. MwSt.
zzgl. 6,90 € Versand (brutto)
einmalig pro Bestellung

Lieferzeit: 5 Werktage

Pos.
91
BOSCH Federring | Ersatzteile für GCM 12 | 2610910752
Hersteller: BOSCH
Artikelnummer: EB-0601B21014-2610910752
nur Informationsartikel
Nie mehr lieferbar
keine Alternativen
Pos.
93
BOSCH Gewindebolzen | Ersatzteile für GCM 12 | 1609902584
Hersteller: BOSCH
Artikelnummer: EB-0601B21014-1609902584
Netto: 3,63 € zzgl. MwSt.
zzgl. 6,90 € Versand (brutto)
einmalig pro Bestellung

Lieferzeit: 5 Werktage

Pos.
94
BOSCH Gewindebolzen | Ersatzteile für GCM 12 | 1609902585
Hersteller: BOSCH
Artikelnummer: EB-0601B21014-1609902585
nur Informationsartikel
Nie mehr lieferbar
keine Alternativen
Pos.
95
BOSCH Gewindebolzen | Ersatzteile für GCM 12 | 1609902586
Hersteller: BOSCH
Artikelnummer: EB-0601B21014-1609902586
Netto: 4,53 € zzgl. MwSt.
zzgl. 6,90 € Versand (brutto)
einmalig pro Bestellung

Lieferzeit: 5 Werktage

Pos.
96
BOSCH Feder | Ersatzteile für GCM 12 | 2610910758
Hersteller: BOSCH
Artikelnummer: EB-0601B21014-2610910758
nur Informationsartikel
Nie mehr lieferbar
keine Alternativen
Pos.
97
BOSCH Sechskantmutter | Ersatzteile für GCM 12 | 1609203G76
Hersteller: BOSCH
Artikelnummer: EB-0601B21014-1609203G76
nur Informationsartikel
Nie mehr lieferbar
keine Alternativen
Pos.
98
BOSCH Schutzabdeckung | Ersatzteile für GCM 12 | 1609902606
Hersteller: BOSCH
Artikelnummer: EB-0601B21014-1609902606
Netto: 26,88 € zzgl. MwSt.
zzgl. 6,90 € Versand (brutto)
einmalig pro Bestellung

Lieferzeit: 5 Werktage

Pos.
99
BOSCH Schraube | Ersatzteile für GCM 12 | 2610911461
Hersteller: BOSCH
Artikelnummer: EB-0601B21014-2610911461
nur Informationsartikel
Nie mehr lieferbar
keine Alternativen
Pos.
100
BOSCH Federscheibe | Ersatzteile für GCM 12 | 2610990503
Hersteller: BOSCH
Artikelnummer: EB-0601B21014-2610990503
nur Informationsartikel
Nie mehr lieferbar
keine Alternativen
Pos.
101
BOSCH Flansch | Ersatzteile für GCM 12 | 1609203G77
Hersteller: BOSCH
Artikelnummer: EB-0601B21014-1609203G77
nur Informationsartikel
Nie mehr lieferbar
keine Alternativen
Pos.
102
BOSCH Flansch | Ersatzteile für GCM 12 | 1609203G78
Hersteller: BOSCH
Artikelnummer: EB-0601B21014-1609203G78
nur Informationsartikel
Nie mehr lieferbar
keine Alternativen
Pos.
103
BOSCH Torsionsfeder | Ersatzteile für GCM 12 | 2610910755
Hersteller: BOSCH
Artikelnummer: EB-0601B21014-2610910755
nur Informationsartikel
Nie mehr lieferbar
keine Alternativen
Pos.
104
BOSCH Hülse | Ersatzteile für GCM 12 | 2610910753
Hersteller: BOSCH
Artikelnummer: EB-0601B21014-2610910753
Netto: 3,63 € zzgl. MwSt.
zzgl. 6,90 € Versand (brutto)
einmalig pro Bestellung

Lieferzeit: 5 Werktage

Pos.
105
BOSCH Einhaengeblech | Ersatzteile für GCM 12 | 1619P03783
Hersteller: BOSCH
Artikelnummer: EB-0601B21014-1619P03783
Netto: 7,30 € zzgl. MwSt.
zzgl. 6,90 € Versand (brutto)
einmalig pro Bestellung

Lieferzeit: 5 Werktage

Pos.
106
BOSCH Endplatte | Ersatzteile für GCM 12 | 2610910833
Hersteller: BOSCH
Artikelnummer: EB-0601B21014-2610910833
nur Informationsartikel
Nie mehr lieferbar
keine Alternativen
Pos.
107
BOSCH Winkelblech | Ersatzteile für GCM 12 | 2610910835
Hersteller: BOSCH
Artikelnummer: EB-0601B21014-2610910835
nur Informationsartikel
Nie mehr lieferbar
keine Alternativen
Pos.
109
BOSCH Zapfen | Ersatzteile für GCM 12 | 2610910839
Hersteller: BOSCH
Artikelnummer: EB-0601B21014-2610910839
nur Informationsartikel
Nie mehr lieferbar
keine Alternativen
Pos.
110
BOSCH Handgriff | Ersatzteile für GCM 12 | 1609203G79
Hersteller: BOSCH
Artikelnummer: EB-0601B21014-1609203G79
Netto: 32,74 € zzgl. MwSt.
zzgl. 6,90 € Versand (brutto)
einmalig pro Bestellung

Lieferzeit: 5 Werktage

Pos.
111
BOSCH Sägetisch | Ersatzteile für GCM 12 | 2610967449
Hersteller: BOSCH
Artikelnummer: EB-0601B21014-2610967449
nur Informationsartikel
Nie mehr lieferbar
keine Alternativen
Pos.
112
BOSCH Klemmhebel | Ersatzteile für GCM 12 | 2610910822
Hersteller: BOSCH
Artikelnummer: EB-0601B21014-2610910822
nur Informationsartikel
Nie mehr lieferbar
keine Alternativen
Pos.
113
BOSCH Anzeigeleiste | Ersatzteile für GCM 12 | 2610910831
Hersteller: BOSCH
Artikelnummer: EB-0601B21014-2610910831
Netto: 6,27 € zzgl. MwSt.
zzgl. 6,90 € Versand (brutto)
einmalig pro Bestellung

Lieferzeit: 5 Werktage

Pos.
114
BOSCH Anschlagleiste | Ersatzteile für GCM 12 | 1609902607
Hersteller: BOSCH
Artikelnummer: EB-0601B21014-1609902607
Netto: 42,86 € zzgl. MwSt.
zzgl. 6,90 € Versand (brutto)
einmalig pro Bestellung

Lieferzeit: 5 Werktage

Pos.
115
BOSCH Blech | Ersatzteile für GCM 12 | 2610916122
Hersteller: BOSCH
Artikelnummer: EB-0601B21014-2610916122
nur Informationsartikel
Nie mehr lieferbar
keine Alternativen
Pos.
116
BOSCH Anschlagleiste | Ersatzteile für GCM 12 | 1609902608
Hersteller: BOSCH
Artikelnummer: EB-0601B21014-1609902608
Netto: 16,44 € zzgl. MwSt.
zzgl. 6,90 € Versand (brutto)
einmalig pro Bestellung

Lieferzeit: 5 Werktage

Pos.
118
BOSCH Zylinderschraube | Ersatzteile für GCM 12 | 2610358055
Hersteller: BOSCH
Artikelnummer: EB-0601B21014-2610358055
nur Informationsartikel
Nie mehr lieferbar
keine Alternativen
Pos.
119
BOSCH Scheibe | Ersatzteile für GCM 12 | 2610309996
Hersteller: BOSCH
Artikelnummer: EB-0601B21014-2610309996
Netto: 3,63 € zzgl. MwSt.
zzgl. 6,90 € Versand (brutto)
einmalig pro Bestellung

Lieferzeit: 5 Werktage

Pos.
120
BOSCH Hebel | Ersatzteile für GCM 12 | 2610910775
Hersteller: BOSCH
Artikelnummer: EB-0601B21014-2610910775
nur Informationsartikel
Nie mehr lieferbar
keine Alternativen
Pos.
121
BOSCH Gleitplatte | Ersatzteile für GCM 12 | 2610910830
Hersteller: BOSCH
Artikelnummer: EB-0601B21014-2610910830
nur Informationsartikel
Nie mehr lieferbar
keine Alternativen
Pos.
122
BOSCH Warnschild | Ersatzteile für GCM 12 | 2610911658
Hersteller: BOSCH
Artikelnummer: EB-0601B21014-2610911658
nur Informationsartikel
Nie mehr lieferbar
keine Alternativen
Pos.
123
BOSCH Befestigungswinkel | Ersatzteile für GCM 12 | 1609902609
Hersteller: BOSCH
Artikelnummer: EB-0601B21014-1609902609
Netto: 8,23 € zzgl. MwSt.
zzgl. 6,90 € Versand (brutto)
einmalig pro Bestellung

Lieferzeit: 5 Werktage

Pos.
124
BOSCH Schlüsselsatz | Ersatzteile für GCM 12 | 2610911470
Hersteller: BOSCH
Artikelnummer: EB-0601B21014-2610911470
nur Informationsartikel
Nie mehr lieferbar
keine Alternativen
Pos.
125
BOSCH Sechskantsteckschlüssel | Ersatzteile für GCM 12 | 2610355577
Hersteller: BOSCH
Artikelnummer: EB-0601B21014-2610355577
Netto: 5,19 € zzgl. MwSt.
zzgl. 6,90 € Versand (brutto)
einmalig pro Bestellung

Lieferzeit: 5 Werktage

Pos.
126
BOSCH Gewindeplatte | Ersatzteile für GCM 12 | 2610910844
Hersteller: BOSCH
Artikelnummer: EB-0601B21014-2610910844
Netto: 3,60 € zzgl. MwSt.
zzgl. 6,90 € Versand (brutto)
einmalig pro Bestellung

Lieferzeit: 5 Werktage

Pos.
128
BOSCH Lager | Ersatzteile für GCM 12 | 2610990522
Hersteller: BOSCH
Artikelnummer: EB-0601B21014-2610990522
nur Informationsartikel
Nie mehr lieferbar
keine Alternativen
Pos.
129
BOSCH Rolle | Ersatzteile für GCM 12 | 2610990518
Hersteller: BOSCH
Artikelnummer: EB-0601B21014-2610990518
nur Informationsartikel
Nie mehr lieferbar
keine Alternativen
Pos.
130
BOSCH Gummibuchse | Ersatzteile für GCM 12 | 1619P03548
Hersteller: BOSCH
Artikelnummer: EB-0601B21014-1619P03548
nur Informationsartikel
Nie mehr lieferbar
keine Alternativen
Pos.
132
BOSCH Schutzbügel | Ersatzteile für GCM 12 | 2610907783
Hersteller: BOSCH
Artikelnummer: EB-0601B21014-2610907783
Netto: 63,99 € zzgl. MwSt.
zzgl. 6,90 € Versand (brutto)
einmalig pro Bestellung

Lieferzeit: 5 Werktage

Pos.
133
BOSCH Schraube | Ersatzteile für GCM 12 | 2610911459
Hersteller: BOSCH
Artikelnummer: EB-0601B21014-2610911459
Netto: 3,60 € zzgl. MwSt.
zzgl. 6,90 € Versand (brutto)
einmalig pro Bestellung

Lieferzeit: 5 Werktage

Pos.
136
BOSCH Schraube | Ersatzteile für GCM 12 | 2610910777
Hersteller: BOSCH
Artikelnummer: EB-0601B21014-2610910777
Netto: 3,63 € zzgl. MwSt.
zzgl. 6,90 € Versand (brutto)
einmalig pro Bestellung

Lieferzeit: 5 Werktage

Pos.
137
BOSCH Schraube | Ersatzteile für GCM 12 | 1609902588
Hersteller: BOSCH
Artikelnummer: EB-0601B21014-1609902588
Netto: 3,94 € zzgl. MwSt.
zzgl. 6,90 € Versand (brutto)
einmalig pro Bestellung

Lieferzeit: 5 Werktage

Pos.
138
BOSCH Schraube | Ersatzteile für GCM 12 | 1609203G80
Hersteller: BOSCH
Artikelnummer: EB-0601B21014-1609203G80
Netto: 3,63 € zzgl. MwSt.
zzgl. 6,90 € Versand (brutto)
einmalig pro Bestellung

Lieferzeit: 5 Werktage

Pos.
139
BOSCH Schraube | Ersatzteile für GCM 12 | 2610911469
Hersteller: BOSCH
Artikelnummer: EB-0601B21014-2610911469
nur Informationsartikel
Nie mehr lieferbar
keine Alternativen
Pos.
140
BOSCH Haltering | Ersatzteile für GCM 12 | 2610355320
Hersteller: BOSCH
Artikelnummer: EB-0601B21014-2610355320
Netto: 6,70 € zzgl. MwSt.
zzgl. 6,90 € Versand (brutto)
einmalig pro Bestellung

Lieferzeit: 5 Werktage

Pos.
141
BOSCH Sechskantmutter | Ersatzteile für GCM 12 | 2610910794
Hersteller: BOSCH
Artikelnummer: EB-0601B21014-2610910794
Netto: 3,63 € zzgl. MwSt.
zzgl. 6,90 € Versand (brutto)
einmalig pro Bestellung

Lieferzeit: 5 Werktage

Pos.
142
BOSCH Schraube | Ersatzteile für GCM 12 | 2610320345
Hersteller: BOSCH
Artikelnummer: EB-0601B21014-2610320345
Netto: 3,63 € zzgl. MwSt.
zzgl. 6,90 € Versand (brutto)
einmalig pro Bestellung

Lieferzeit: 5 Werktage

Pos.
143
BOSCH Schraube | Ersatzteile für GCM 12 | 2610911456
Hersteller: BOSCH
Artikelnummer: EB-0601B21014-2610911456
nur Informationsartikel
Nie mehr lieferbar
keine Alternativen
Pos.
144
BOSCH Schraube | Ersatzteile für GCM 12 | 2610910782
Hersteller: BOSCH
Artikelnummer: EB-0601B21014-2610910782
Netto: 3,63 € zzgl. MwSt.
zzgl. 6,90 € Versand (brutto)
einmalig pro Bestellung

Lieferzeit: 5 Werktage

Pos.
145
BOSCH Mutter | Ersatzteile für GCM 12 | 2610910774
Hersteller: BOSCH
Artikelnummer: EB-0601B21014-2610910774
nur Informationsartikel
Nie mehr lieferbar
keine Alternativen
Pos.
146
BOSCH Schraube | Ersatzteile für GCM 12 | 2610910776
Hersteller: BOSCH
Artikelnummer: EB-0601B21014-2610910776
nur Informationsartikel
Nie mehr lieferbar
keine Alternativen
Pos.
148
BOSCH Schraube | Ersatzteile für GCM 12 | 2610910799
Hersteller: BOSCH
Artikelnummer: EB-0601B21014-2610910799
Netto: 3,63 € zzgl. MwSt.
zzgl. 6,90 € Versand (brutto)
einmalig pro Bestellung

Lieferzeit: 5 Werktage

Pos.
149
BOSCH Schraube | Ersatzteile für GCM 12 | 2610355293
Hersteller: BOSCH
Artikelnummer: EB-0601B21014-2610355293
nur Informationsartikel
Nie mehr lieferbar
keine Alternativen
Pos.
150
BOSCH Gewindebolzen | Ersatzteile für GCM 12 | 2610911467
Hersteller: BOSCH
Artikelnummer: EB-0601B21014-2610911467
nur Informationsartikel
Nie mehr lieferbar
keine Alternativen
Pos.
152
BOSCH Schutzhaube | Ersatzteile für GCM 12 | 1609203G95
Hersteller: BOSCH
Artikelnummer: EB-0601B21014-1609203G95
Netto: 8,33 € zzgl. MwSt.
zzgl. 6,90 € Versand (brutto)
einmalig pro Bestellung

Lieferzeit: 5 Werktage

Pos.
153
BOSCH Sicherungsring | Ersatzteile für GCM 12 | 2610990521
Hersteller: BOSCH
Artikelnummer: EB-0601B21014-2610990521
nur Informationsartikel
Nie mehr lieferbar
keine Alternativen
Pos.
154
BOSCH Klemmplatte | Ersatzteile für GCM 12 | 2610967433
Hersteller: BOSCH
Artikelnummer: EB-0601B21014-2610967433
nur Informationsartikel
Nie mehr lieferbar
keine Alternativen
Pos.
155
BOSCH Unterlegscheibe | Ersatzteile für GCM 12 | 2610358439
Hersteller: BOSCH
Artikelnummer: EB-0601B21014-2610358439
nur Informationsartikel
Nie mehr lieferbar
keine Alternativen
Pos.
156
BOSCH Sicherungsring | Ersatzteile für GCM 12 | 2610967438
Hersteller: BOSCH
Artikelnummer: EB-0601B21014-2610967438
nur Informationsartikel
Nie mehr lieferbar
keine Alternativen
Pos.
157
BOSCH Mutter | Ersatzteile für GCM 12 | 2610967439
Hersteller: BOSCH
Artikelnummer: EB-0601B21014-2610967439
nur Informationsartikel
Nie mehr lieferbar
keine Alternativen
Pos.
158
BOSCH Gewindebolzen | Ersatzteile für GCM 12 | 2610992372
Hersteller: BOSCH
Artikelnummer: EB-0601B21014-2610992372
nur Informationsartikel
Nie mehr lieferbar
keine Alternativen
Pos.
159
BOSCH Dichtung | Ersatzteile für GCM 12 | 2615303020
Hersteller: BOSCH
Artikelnummer: EB-0601B21014-2615303020
Netto: 3,63 € zzgl. MwSt.
zzgl. 6,90 € Versand (brutto)
einmalig pro Bestellung

Lieferzeit: 5 Werktage

Pos.
160
BOSCH Ring | Ersatzteile für GCM 12 | 2610992366
Hersteller: BOSCH
Artikelnummer: EB-0601B21014-2610992366
nur Informationsartikel
Nie mehr lieferbar
keine Alternativen
Pos.
191
BOSCH Klemme | Ersatzteile für GCM 12 | 2610967432
Hersteller: BOSCH
Artikelnummer: EB-0601B21014-2610967432
nur Informationsartikel
Nie mehr lieferbar
keine Alternativen
Pos.
192
BOSCH Ferritkern | Ersatzteile für GCM 12 | 1609902592
Hersteller: BOSCH
Artikelnummer: EB-0601B21014-1609902592
nur Informationsartikel
Nie mehr lieferbar
keine Alternativen
Pos.
193
BOSCH Kondensator | Ersatzteile für GCM 12 | 1609902610
Hersteller: BOSCH
Artikelnummer: EB-0601B21014-1609902610
Netto: 6,15 € zzgl. MwSt.
zzgl. 6,90 € Versand (brutto)
einmalig pro Bestellung

Lieferzeit: 5 Werktage

Pos.
194
BOSCH Einsatz | Ersatzteile für GCM 12 | 1609203G83
Hersteller: BOSCH
Artikelnummer: EB-0601B21014-1609203G83
nur Informationsartikel
Nie mehr lieferbar
keine Alternativen
Pos.
195
BOSCH Abdeckkappe | Ersatzteile für GCM 12 | 1609203G84
Hersteller: BOSCH
Artikelnummer: EB-0601B21014-1609203G84
Netto: 9,95 € zzgl. MwSt.
zzgl. 6,90 € Versand (brutto)
einmalig pro Bestellung

Lieferzeit: 5 Werktage

Pos.
196
BOSCH Schraube | Ersatzteile für GCM 12 | 1609203G86
Hersteller: BOSCH
Artikelnummer: EB-0601B21014-1609203G86
nur Informationsartikel
Nie mehr lieferbar
keine Alternativen
Pos.
197
BOSCH Sechskantmutter | Ersatzteile für GCM 12 | 1609902594
Hersteller: BOSCH
Artikelnummer: EB-0601B21014-1609902594
Netto: 3,63 € zzgl. MwSt.
zzgl. 6,90 € Versand (brutto)
einmalig pro Bestellung

Lieferzeit: 5 Werktage

Pos.
198
BOSCH Schraube | Ersatzteile für GCM 12 | 1609902474
Hersteller: BOSCH
Artikelnummer: EB-0601B21014-1609902474
nur Informationsartikel
Nie mehr lieferbar
keine Alternativen
Pos.
199
BOSCH Rolle | Ersatzteile für GCM 12 | 1609902475
Hersteller: BOSCH
Artikelnummer: EB-0601B21014-1609902475
Netto: 3,63 € zzgl. MwSt.
zzgl. 6,90 € Versand (brutto)
einmalig pro Bestellung

Lieferzeit: 5 Werktage

Pos.
200
BOSCH Sperrhebel | Ersatzteile für GCM 12 | 1609902476
Hersteller: BOSCH
Artikelnummer: EB-0601B21014-1609902476
Netto: 7,30 € zzgl. MwSt.
zzgl. 6,90 € Versand (brutto)
einmalig pro Bestellung

Lieferzeit: 5 Werktage

Pos.
201
BOSCH Lagerbolzen | Ersatzteile für GCM 12 | 1609203G91
Hersteller: BOSCH
Artikelnummer: EB-0601B21014-1609203G91
Netto: 3,63 € zzgl. MwSt.
zzgl. 6,90 € Versand (brutto)
einmalig pro Bestellung

Lieferzeit: 5 Werktage

Pos.
202
BOSCH Abdeckplatte | Ersatzteile für GCM 12 | 1609203G92
Hersteller: BOSCH
Artikelnummer: EB-0601B21014-1609203G92
Netto: 4,82 € zzgl. MwSt.
zzgl. 6,90 € Versand (brutto)
einmalig pro Bestellung

Lieferzeit: 5 Werktage

Pos.
203
BOSCH Schraube | Ersatzteile für GCM 12 | 1609203G94
Hersteller: BOSCH
Artikelnummer: EB-0601B21014-1609203G94
nur Informationsartikel
Nie mehr lieferbar
keine Alternativen
Pos.
204
BOSCH Schraube | Ersatzteile für GCM 12 | 1609203H34
Hersteller: BOSCH
Artikelnummer: EB-0601B21014-1609203H34
nur Informationsartikel
Nie mehr lieferbar
keine Alternativen
Pos.
205
BOSCH Schenkelfeder | Ersatzteile für GCM 12 | 1609203G93
Hersteller: BOSCH
Artikelnummer: EB-0601B21014-1609203G93
nur Informationsartikel
Nie mehr lieferbar
keine Alternativen
Pos.
206
BOSCH Schutzhaube | Ersatzteile für GCM 12 | 1609902377
Hersteller: BOSCH
Artikelnummer: EB-0601B21014-1609902377
nur Informationsartikel
Nie mehr lieferbar
keine Alternativen
Pos.
207
BOSCH Vorlegscheibe | Ersatzteile für GCM 12 | 1609902477
Hersteller: BOSCH
Artikelnummer: EB-0601B21014-1609902477
nur Informationsartikel
Nie mehr lieferbar
keine Alternativen
Pos.
208
BOSCH Schlossfalle | Ersatzteile für GCM 12 | 1609902478
Hersteller: BOSCH
Artikelnummer: EB-0601B21014-1609902478
nur Informationsartikel
Nie mehr lieferbar
keine Alternativen
Pos.
209
BOSCH Typschild | Ersatzteile für GCM 12 | 1609902624
Hersteller: BOSCH
Artikelnummer: EB-0601B21014-1609902624
nur Informationsartikel
Nie mehr lieferbar
keine Alternativen
Pos.
650
BOSCH Staubbeutel | Ersatzteile für GCM 12 | 1609902596
Hersteller: BOSCH
Artikelnummer: EB-0601B21014-1609902596
nur Informationsartikel
Nie mehr lieferbar
keine Alternativen
Pos.
652
BOSCH Schlüssel | Ersatzteile für GCM 12 | 2610910828
Hersteller: BOSCH
Artikelnummer: EB-0601B21014-2610910828
Netto: 6,75 € zzgl. MwSt.
zzgl. 6,90 € Versand (brutto)
einmalig pro Bestellung

Lieferzeit: 5 Werktage

Pos.
654
BOSCH Absaugrohr | Ersatzteile für GCM 12 | 2610910845
Hersteller: BOSCH
Artikelnummer: EB-0601B21014-2610910845
Netto: 6,15 € zzgl. MwSt.
zzgl. 6,90 € Versand (brutto)
einmalig pro Bestellung

Lieferzeit: 5 Werktage

Pos.
670
BOSCH Anschlussstutzen | Ersatzteile für GCM 12 | 2610919256
Hersteller: BOSCH
Artikelnummer: EB-0601B21014-2610919256
nur Informationsartikel
Nie mehr lieferbar
keine Alternativen
Pos.
810
BOSCH Kohlebürstensatz | Ersatzteile für GCM 12 | 1619P04451
Hersteller: BOSCH
Artikelnummer: EB-0601B21014-1619P04451
nur Informationsartikel
Nie mehr lieferbar
keine Alternativen

Angaben zur Produktsicherheit

Hersteller:
Robert Bosch Power Tools GmbH
Postfach 30 02 20
70442 Stuttgart

E-Mail:
kontakt@bosch.de